Z43Y油田閘閥
全方位檢測!
讓利于客戶!
縮短了交貨期!
Z43Y油田閘閥

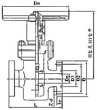
Z43Y油田閘閥外形及連接尺寸
|
公稱壓力PN (MPa) |
公稱通徑DN(mm) |
外形尺寸(mm) |
||||||||||
|
L |
L1 |
H |
H1 |
Dn |
D1 |
D2 |
D |
b |
Z-Φd |
D0 |
||
|
16 20 |
25 |
210 |
377 |
205 |
250 |
25 |
50.8 |
101.5 |
150 |
29 |
4-26 |
200 |
|
32 |
230 |
397 |
220 |
260 |
29 |
60.32 |
11 1 |
160 |
29 |
4-26 |
240 |
|
|
40 |
260 |
447 |
254 |
294 |
36 |
68.27 |
124 |
180 |
32 |
4-30 |
280 |
|
|
50 |
300 |
528 |
312 |
364 |
45 |
95.25 |
165 |
215 |
39 |
8-26 |
300 |
|
|
65 |
340 |
574 |
330 |
402 |
58 |
107.95 |
190.5 |
245 |
42 |
8-30 |
320 |
|
|
80 |
390 |
618 |
411 |
495 |
72 |
123.82 |
190.5 |
240 |
39 |
8-26 |
360 |
|
|
100 |
450 |
702 |
443 |
543 |
90 |
149.22 |
235 |
295 |
45 |
8-33 |
400 |
|
|
150 |
600 |
904 |
605 |
752 |
135 |
211.15 |
317.5 |
380 |
56 |
12-33 |
600 |
|
|
200 |
750 |
1098 |
710 |
840 |
180 |
269.88 |
393.5 |
470 |
64 |
12-39 |
650 |
|
|
25 35 |
25 |
210 |
377 |
205 |
240 |
23 |
50.8 |
101.5 |
150 |
29 |
4-26 |
200 |
|
32 |
230 |
397 |
220 |
260 |
29 |
60,32 |
111 |
160 |
29 |
4-26 |
240 |
|
|
40 |
260 |
447 |
254 |
294 |
36 |
68.27 |
124 |
180 |
32 |
4-30 |
280 |
|
|
50 |
300 |
528 |
312 |
364 |
45 |
95.25 |
165 |
215 |
39 |
8-26 |
300 |
|
|
65 |
340 |
574 |
330 |
402 |
58 |
107.95 |
190.5 |
245 |
42 |
8-30 |
320 |
|
|
80 |
390 |
642 |
41 1 |
495 |
72 |
136.52 |
203 |
265 |
48 |
8-33 |
360 |
|
|
100 |
450 |
728 |
443 |
543 |
90 |
161.92 |
241.5 |
310 |
55 |
8-36 |
400 |
|
|
150 |
600 |
969 |
605 |
752 |
135 |
211.18 |
317.5 |
395 |
83 |
12-39 |
600 |
|
|
200 |
750 |
1206 |
710 |
840 |
180 |
269.88 |
393.5 |
485 |
92 |
12-45 |
650 |
|
|
45 |
25 |
210 |
409 |
205 |
240 |
23 |
60.32 |
108 |
160 |
35 |
4-26 |
200 |
|
32 |
230 |
444 |
220 |
260 |
29 |
72.24 |
130 |
185 |
39 |
4-30 |
240 |
|
|
40 |
260 |
506 |
254 |
294 |
36 |
82.55 |
146 |
205 |
45 |
4-33 |
280 |
|
|
50 |
300 |
578 |
312 |
364 |
45 |
101.6 |
171.5 |
235 |
51 |
8-30 |
300 |
|
|
65 |
340 |
653 |
330 |
402 |
58 |
111.12 |
1 97 |
265 |
58 |
8-33 |
320 |
|
|
80 |
390 |
753 |
411 |
495 |
72 |
127.OO |
228.5 |
305 |
67 |
8-36 |
360 |
|
|
100 |
450 |
860 |
443 |
543 |
90 |
157.18 |
273 |
355 |
77 |
8-42 |
400 |
|
|
150 |
600 |
1197 |
605 |
752 |
135 |
228.60 |
368.5 |
485 |
108 |
8-55 |
600 |
|
|
200 |
750 |
1423 |
710 |
840 |
180 |
279.40 |
438 |
550 |
127 |
12-55 |
650 |
|
相關閘閥產品系列:






